YWK-50-C船用压力控制器
概述
YWK-50-C压力控制器采用波纹管式传感器,可用于气体、蒸汽等气体介质和液体介质。控制器设定值可调,调节范围-0.1~4MPa。
YWK-50-C型:采用铸铝壳体,为防水型,控制器满足船用条件。
主要技术性能
|
环境温度 |
-25℃~55℃ |
|
外壳防护等级 |
IP44 |
|
抗振性能 |
2~25Hz 1.6mm 25~100Hz 40m/s2 |
|
触点容量 |
AC 380V 3A(阻性) DC 220V 2.5A (阻性) |
|
重复性误差 |
见规格表 |
规格
切换差可调
|
序号 |
设定值调 节范围 MPa |
切换差调 节范围 MPa |
设定值 误差 MPa |
重复性误差 MPa |
备注 |
|
1 |
-0.1~0 |
0.0065~0.026 |
±0.004 |
0.002 |
同序号6~11备注栏 |
|
2 |
0~0.1 |
0.006~0.028 |
±0.004 |
0.002 |
被控介质对黄铜﹑锡青铜﹑铅锡焊料无腐蚀作用 |
|
3 |
0~0.2 |
0.01~0.08 |
±0.008 |
0.004 |
|
|
4 |
0~0.3 |
0.025~0.1 |
±0.012 |
0.006 |
|
|
5 |
0~0.5 |
0.03~0.1 |
±0.02 |
0.01 |
|
|
6 |
0~0.8 |
0.07~0.25 |
±0.032 |
0.016 |
|
|
7 |
0~1 |
0.07~0.25 |
±0.04 |
0.02 |
被控介质对黄铜、1Cr18Ni9Ti不锈钢、 铅锡焊料无腐蚀作用 |
|
8 |
0~1.5 |
0.1~0.28 |
±0.06 |
0.03 |
|
|
9 |
0~2 |
0.12~0.3 |
±0.08 |
0.04 |
|
|
10 |
0~3 |
0.15~0.5 |
±0.12 |
0.06 |
|
|
11 |
0~4 |
0.25~0.6 |
±0.16 |
0.08 |
设定值的调整
压力控制器的设定值调整步骤,举例说明如下:
【例】:选用0~0.8 MPa规格的压力控制器, 要求控制气体压缩机的输出压力保持在0.5~0.6 MPa之间,具体操作步骤如下:
1. 将控制器的开关接线端子接入压缩机电机的电源控制回路中(接1-3端子则降压接通,升压断开)将被控气体导入控制器波纹管室;
2. 旋动设定值调节杆,使指针指示在标度尺刻度0.5MPa上,此值即为下切换值;
3. 接通电源,使压缩机工作,气体压力上升。反复调整切换差旋钮,使压力上升到0.6MPa(上切换值)时,控制器开关切换。
安装
1. 打开表盖,将控制器垂直安装在仪表上,严禁用手拨动或用工具碰撞拔臂,以防改变性能;
2. 取下锁紧螺母旋动调节杆,使指针指在所需控制的压力设定值上,拧紧锁紧螺母;
3. 旋动切换差旋钮,以获取需要的切换差;
4. 旋下接头将直径为6毫米的金属导压管的一端锡焊在套筒上,然后旋紧接头使连接管密封,被控介质由金属导压管进入波纹管室,如下图所示;
YWK-50-C 型压力控制器导压管连接图
5. 复查安装是否正确,装好表盖,接通电源。根据控制器使用情况,应作定期校对。
注意
1. 控制器指针指示值为下切换值,设定值调节范围即为下切换值调节范围;
2. 切换差旋钮上数字仅表示切换值的大小程度而非实际值,实际值应从标准表读取;
3. 被控介质压力不过某一给定压力值时,指针应调整在比给定值低一个切换差值(即下切换值)的位置上,调整完毕后,不准再旋动切换差旋钮;
4. 规格表中给的切换差调节范围是指保证提供的*小调节范围,实际范围可比表列值略宽。
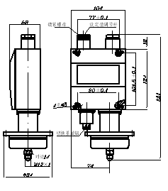
外形尺寸及安装尺寸(单位:mm)
序号1、2规格的压力控制器 序号3~11规格的压力控制器

电气接线图
单刀双掷微动开关作用过程:
接线端1-3温度下降至下切换值接通,
接下端1-2温度下降至下切换值断开。
电缆:φ12船用或φ7.5三芯