LPK-60零压控制器
概述
LPK-60零压控制器克服了目前市场上压力控制器普遍存在的降压至零位回复不工作的现象,LPK-60零压控制器特别适应系统低压报警。
LPK-60零压控制器采用膜片(进口)式传感器可用于空气、气体和水、蒸汽、液压油、轻燃油等液体介质。(如客户用于腐蚀性气体或液体时,请在订货要求中注明。)
主要技术性能
|
工作粘度 |
<1×10-3m2/s |
|
开关元件 |
微动开关 |
|
防护等级 |
IP65 |
|
环境温度 |
-20℃~50℃ |
|
介质温度 |
0~80℃ |
|
抗振性能 |
20m/s2 |
|
重复性误差 |
≤1% |
|
触点容量 |
AC 220V 6A(阻性) |
规格
切换差不可调
|
设定值 调节 范围 MPa(KPa) |
切换 差不 大于MPa(KPa) |
*允 许压力 ② MPa(KPa) |
开关切换次数 次/分 |
压力传感器材料 |
接 口 内螺纹 |
重量 kg |
订货目录编号 |
|
|
外壳 |
膜片 |
|||||||
|
(0~2.5) |
(0.2) |
(50) |
20 |
黄铜 |
进口 膜片 |
G1/4″ |
1.15 |
0912207 |
|
(0~6) |
(0..45) |
0912507 |
||||||
|
(0~16) |
(0.5) |
0912707 |
||||||
|
(0~25) |
(0.6) |
0912807 |
||||||
|
0.003~0.06 |
0.004 |
1.6 |
0914107 |
|||||
|
0.006~0.1 |
0.006 |
0914207 |
||||||
|
0.003~0.16 |
0.0075 |
0914307 |
||||||
|
0.003~0.25 |
0.001 |
0914407 |
||||||
|
0.03~0.4 |
0.02 |
4 |
0914507 |
|||||
|
0.03~0.6 |
0.03 |
0914607 |
||||||
|
0.05~1 |
0.38 |
0914707 |
||||||
|
0.1~1.6 |
0.08 |
5 |
0914807 |
|||||
|
0.1~2.5 |
0.1 |
0914907 |
||||||
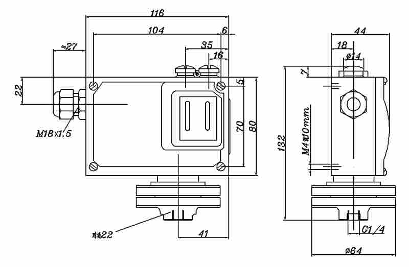
外形尺寸及安装尺寸(单位:mm)
电气接线图
单刀双掷微动开关作用过程:
接线端1-3压力上升至上切换值接通;
接线端1-2压力上升至上切换值断开。