RYS-AKFC-92A型矿用粉尘采样器
RYS-AKFC-92A型矿用粉尘采样器购买价格怎么使用生产厂家
RYS-AKFC-92A型矿用粉尘采样器购买价格怎么使用生产厂家
RYS-AKFC-92A型矿用粉尘采样器购买价格怎么使用生产厂家
产品编号:RYS718487
一、概述
RYS-AKFC-92A型矿用粉尘采样器是根据《GB/T20964-2007粉尘采样器》、《JJG520-2005粉尘采样器规程》、《GB16225-1996车间空气中呼吸性砂尘卫生标准》、《GB16238-1996车间空气中呼吸性水泥粉尘卫生标准》、《GB16248-1996作业场所空气中呼吸性煤尘卫生标准》、《GB5748-85作业场所空气中粉尘测定方法》及《MT79-84井上下作业场所测点的选择和布置,粉尘浓度和分散度的测定方法》设计制造,是一种用于测定环境空气中浮游粉尘浓度的常规仪器。适用于工矿企业、劳动安全、劳动卫生及环境保护等部门的粉尘监测。
该粉尘采样器由高性能吸气泵、自动时间控制电路、流量调节电路、自动反馈恒流电路、欠压保护报警电路、安全电源等组成,还配有多种粉尘预捕集器。其中用于测定粉尘浓度的全尘预捕集器;另一种用于测定呼吸性粉尘浓度的冲击式预捕集器,这种预捕集器能对危害人体的呼吸性粉尘和非呼吸性粉尘进行分离,能一次采集可兼得呼吸性和非呼吸性二种粉尘样本,其分离效率达到国际的“BMRC”曲线标准,是一种较为可靠实用的粉尘前级分离装置。该仪器采用 ExibI(150℃)等级本质安全型防爆结构,特别适用于煤矿井下含有煤尘和瓦斯的爆炸性气体环境。本机机壳采用可高强度ABS工程塑料,并作了防潮、防尘、防静电等的
特殊处理。仪器具有无脉动气流,负压、负载能力大,自动定时采样,安全可靠,坚固耐用,便于协带和现场使用等优点,其主要技术指标已达到或接近国际水平。

二、主要技术指标
1、采样流量:20L/min
2、采样流量误差:±2.5%。
3、采样流量稳定性:±5%
4、负载能力:≥200Pa
5、采样头气密性:经试验后不得漏气。
6、流量计准确度:不低于 2.5级。
7、采样时间误差:采样时间误差应不大于 0.1%。
8、采尘范围:全尘、呼吸性粉尘
9、采样准确度:10%
10、定时范围:0~99分钟内任意设置
11、连续工作时间:≥100min
12、工作噪声:≤75dB(A)
13、防爆型式:矿用本质安全型,防爆标志:ExibIMb
14、适用环境:井下温度:0℃~40℃;地面:-10℃~+40℃
相对湿度:≤95%,含有煤尘和瓦斯的爆炸性气体环境。
15、外型尺寸:200mm×140mm×80mm
16、仪器重量:1.8kg
17、采用镍镉电池组,型号为GNY1.2V/2.5Ah×6串联,额定电压Ue:7.2V冲放电大于400次以上。高开路电压Uo:8.4V,大短路电流Io:3.3A,电池组串有阻值为四个0.51Ω/10W的限流电阻,焊接好后一起装入电池盒中,用环氧树脂浇封为一体。
三、工作原理
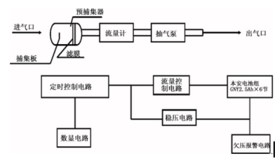
RYS-AKFC-92A型矿用粉尘采样器工作原理框图,如图 1所示:

电气原理方框图,如图 2所示:

该粉尘采样器是根据粉尘浓度称重法的检测原理设计。采样之前,必须将经过称量的干净滤膜装入预捕集器,通过仪器内抽气泵的吸气,使空气中的浮游粉尘阻留在预捕集器的滤膜上。采样结束后,将滤膜取出烘干后放在天平上称量。前后称重相减可以取得滤膜增量及所捕集到的粉尘质量。同时在采样过程中,取流量和采样的时间二者相乘即可确定采样时通过预捕集器的空气体积,从而按规定的公式计算出被采集空气中所含粉尘的浓度。
免费保修一年,提供终身售后维护服务。
联系人:肖敏(肖小姐)
电话:
手机:
QQ:3101372085
邮箱:@163.com
网址:www.bjrys.testmart.cn
网址:www.bjryskj.com
北京瑞亿斯科技有限公司