融德PIM20压力智能板使用方法

发布时间:2018-03-08

1、两线制工作方式,使用4~20mA标准信号输出;

2、内置24位高精度ADC,保证信号采集的性;

3、配合校准系统可对 绝大多数扩散硅式压力传感器进行校准,并且高支持12个点的(高3个温度点,每个温度点下支持多4个压力点的校准),能有效的解决传感器非线性问题

4、使用高精度恒压源或恒流源为传感器供电;

5、配合校准系统可以在不重复的情况下进行量程迁移;

6、对传感器电桥的信号采集使用差分输入,增强信号的抗共模干扰能力

7、利用扩散硅电桥阻值与温度的关系,采用扩散硅本身作为温度传感器,因此温度测量误差小,得到的温度精度高。

                                   

技术参数

电源电压V

DC 18V~28V

测量精度

0.1%

传感器供电方式

恒压源或恒流源

输出信号

两线制4~20mA电流信号

信号采集速率

5~2400Hz

传感器采集信号输入范围

可根据传感器输出信号大小更改增益(从1256共分为15级)用户可根据自身传感器输出性质选择合适的增益

工作温度

-20~70

外形尺寸

40.5mm×21.5mm

 

应用场合和安装方式

主要用于扩散硅压力变送器产品

安装方式:将引出线焊接好后,用胶固定于变送器壳体内。

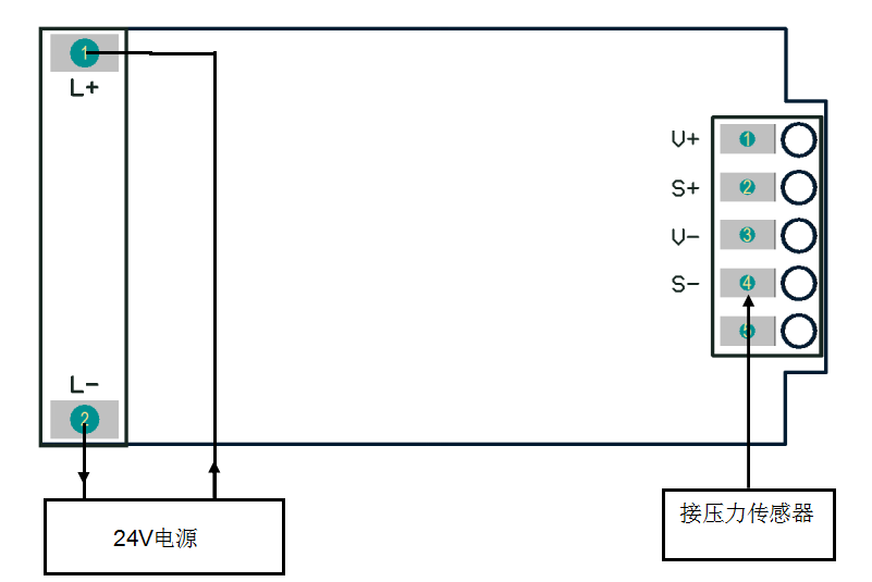
接线说明

上一篇:YIDA-40PYIDA40P磁...
下一篇:绍兴西门子变频控制器代理商