SXJS-IV抗干扰介损测试仪产品介绍
SXJS-IV抗干扰介损测试仪是上海徐吉电气有限公司生产销售SXJS-IV抗干扰介损测试仪,简单介绍 SXJS-IV抗干扰介损测试仪具有操作简单、中文显示、打印、使用方便、无需换算、自带高压,抗干扰能力强, 测试时间短等优点,是我厂的第三代智能化介质损耗测试仪。

SXJS-IV抗干扰介损测试仪详细介绍
本目录是上海徐吉电气有限公司为您精心提供的:
SXJS-IV抗干扰介损测试仪
一、概况
本仪器是一种的测量介质损耗(tgδ)和电容容量(Cx)的仪器,用于工频高压下,测量各种绝缘材料、绝缘套管、电力电缆、电容器、互感器、变压器等高压设备的介质损耗(tgδ)和电容容量(Cx)。它淘汰了QSI高压电桥,具有操作简单、中文显示、打印、使用方便、无需换算、自带高压,抗干扰能力强, 测试时间短等优点,是我厂的第三代智能化介质损耗测试仪。
二、技术指标
1、环境:-5℃~40℃(液晶屏应避免长时间日照)
2、相对湿度:30%~70%
3、供电电源:电压:220V±10%,频率50±1Hz
4、外形尺寸:长*宽*高=500mm*300mm*400mm
5、重量:28kg
6、输出功率:1.5KVA
7、显示分辨率:3位、4位(内部全是6位)
8、测试方法:正接法、反接法、外接试验电压法
9、测量范围:内接试验电压:≤60000PF(10KV电压大于30000PF)
外接试验电压:由外接试验变压器输出功率而定
10、基本测量误差:
介质损耗(tgδ):1%±0.04%
电容容量(Cx):1%±1pF
三、结构
仪器为升压与测量一体化结构,输出电压2.5KV~10KV五档可调,以适应各种需要,在测量时无需任何外部设备。接线与QSI电桥相似,但比其方便。
图一为仪器操作面板图,图二为仪器接线端面板图。 
(1)显示窗------------------------液晶显示屏。
(2)试验电压选择开关--------------当开关置于“关”时,仪器无高压输出。
(3)操作键盘---------------------选择测量方式、起动、停止、打印等操作。
(4)电源插座---------------------保险丝用5A。
(5)电源开关---------------------电源通断。
(6、7)起动灯--------------------指示高压输出。
(8) 打印机----------------------- 打印测试结果。
(9)接地端子-------------------使用前,必须将端子可靠接地!!!
(10)测量电流输出端IX------------有两个出线头,中心头(红色,有CX标记)应与被试品一端相接,屏蔽头(黑色,有E标记)是仪器内部高压变压器的一个输出端,在正接法测量时应接地;在反接法测量时应浮空;外接法参见“外接高压法”。
(11)标准电流输入端IN-----------仅当外接标准电容器进行测量时才用,该端应与外接标准电容器一端相连。IN必须小于100mA!!!
(12)测量高压输出端UH-----------只有一个大铁夹出线头(有UH标记),与被子试品一端相连接,是仪器内部高压变压器的另一输出端。
四、工作原理
仪器测量线路包括一路标准回路和一路测试回路,如图三所示。
标准回路由内置高压稳定度标准电容器与标准电阻网络组成,由计算机实时采集标准回路电流与测试回路的电流幅值及其相位差,并算出被测试品电容容值(CX)和介质损耗(tgδ)。
数据采集电路全部采用高压稳定器件,采集板和采集计算机被铁盒完全浮空屏蔽,仪器外壳接地屏蔽;另外使用了光导数据、浮空地、大面积地、单点地、数字滤波等抗干扰技术,加之计算机对数百个电网周期的数据进行处理,使测量结果稳定、**、可靠。
由图三可见,仪器高压器的高压侧和测量线路都是浮地的,用户可根据不同的测量对象和测量需要,灵活地采用多种接地方式。如采用“正接线法”进行测量时,可将“E”点接地;而当采用“反接法”进行测量时,可将“UH”点接地,而将E点浮空。
图中除测试品CX外,其余为本仪器。细线框内部分对仪器外壳随15KV工频高压5分钟,额定耐压10KV。仪器内附标准电容CN,名义值为50PF,tgδ≤0.0001,耐压10KV。高压变压器,额定输出功率为1.5KVA。
“E”点为仪器内`屏蔽与测量电缆的屏蔽层相连,不是大地,与仪器外壳也不连通!!!
五、使用方法
安全操作注意事项
1、使用时必须将仪器接地端子可靠接地。
2、只有关闭仪器电源,试验电压选择开关置于“关”位置时,接触仪器的后部及其测量线缆与被试品才被认为是安全的。
3、仪器在测试过程中,严禁操作“试验电压”选择开关。
4、正接线法UH端为高电压,反接线法IX端为高电压,使用时必须根据实际情况,将带高压的线缆与地保持足够的距离,使用我公司提供的特种绝缘电缆测量大容量试品可以拖地使用。
5、不得更换不符合面板指示值的保险丝管。
6、使用时尽可能用厂家随仪器提供的线缆以确保测量准确度。
7、操作键盘
备用------不用。
快测-------快速测量,无抗干扰功能。
抗扰-------抗干扰测量。
正接-------正接法测量。
打印-------在测试结果出来后,打印测试数据。
反接-------反接法测量。
起动-------起动高压,开始测量。
外接-------外接法测量。也用来选择外接标准电容的容量。
停止-------可以在测试过程中,中断测量。
打开电源,仪器首先自检
(显示屏、光电通讯、内存、操作键、数模转换、电网频率),自检通过后,进入主目录。这时按屏幕提示即可完成测试。
进入测量状态后,用户随时可用“停止”键退出测量状态。
做正、反接测量时无须人工干预,测试线的接法与仪器操作测量方式相符,如使用正接法的接线方式,测试时,按“反接”键测量,也能得出结果,但该结果不真实可靠。
做外接方式测量时,中途会显示“请关闭外接高压!”并停一下,等候人工将外加高压关闭,关闭外高压后(必须关闭外高压),再按一次“起动”,键才能完成测试。
如果外高压未关闭,则测试结果不真实。
外接标准电容的容量选择:
“外接方式”时,按一次“外接”键,则显示的外接标准电容容量“XXXXpF”将改变,共八种容量供选择(*后一种为厂家调试用,用户使用则无效)。
50pF,100pF,150pF,200pF,500pF,1000pf,XXXpF,XXXpF.
应选择与外接标准电容相等的容量。如果使用的外接电容量特殊,可请生产厂家将该电容容量输入仪器中。如果选择的外接电容与实际不相等,则测量结果会受影响。
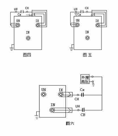
正接线法:(接线如图四所示)
通电前,先将“试验电压”开关置于“关”位置。将UH端子用线缆的大铁夹(有UH标记),接至被试品高压端,将IX端子用另一根线缆的芯线线头(红色,有CX标记),接被试品CX低压端,它的屏蔽线头(黑色,有E标记)接地,如果试品低压端有屏蔽端子,可用导线将该端子与“E”连接后接地。
通电后,按“正接”键。选好的正接线方式:用“试验电压”开关选好电压:然后按“起动”键开始测试。
反接线法(接线如图五所示)
通电前,先将“试验电压”开关置于“关”位置,将UH端子接地,将IX的芯线(有CX标记)接至被试品CX的高压端。
通电后,按“反接”键, 选好反接线方式:用“试验电压”开关选好电压,然后按“起动”键开始测试。
特别注意:屏蔽“E”与IX电位接近,可接至被试品高压端的屏蔽或者悬空,优良不能接地!!!否则,仪器内部高压器变压器输出端短路。
外接高压法:接线如图六所示
CB为外接标准电容,CX为被试品。
当被试品要求试验电压大于10KV时或试品容量大于60000pF时,可以外接高压进行测量,即不使用仪器内部高压器,而外接一台高压装置进行测量。
注意:外接高压法进行测量时,“试验电压”开关置于“关”位置!调整好外接电压,然后“起动”键开始测试。
通电后多接“外接”键,选好外接方式 以及外接的标准电容容量,必须再将“试验电压”开关置于“关”位置!调整好外接电压,然后“起动”键开始测试。
该仪器为中文液晶显示,有中文汉字提示各类测试信息,当测试完成后,可按“打印”键,打印测试结果。
六、保管及免费修理期限
仪器应在原厂包装条件下,于室内贮存,其环境湿度为-20℃-40℃,相对湿试为30%-70%,且在空气中不应含有足以引起腐蚀的有害物质。仪器从冷环境突然到热环境中时,可能有结露消失再使用。每年应打开仪器,**由于野外作业产生的灰尘,特别是内部标准电空处的灰尘。
仪器和附件自制造厂发货日期起2年内,当用户在完全遵守制造厂使用说明书所规定的保管、使用条件下,发现产品制造质量不佳或不能正常工作时,制造厂负责给予修理或更换。
七、 部分设备测试接线方法
(一), 电流 / 电压互感器
1、电流 / 电压互感器的测试项目:
(1)、一次绕组对二次绕组的介损
(2)、一次绕组对二次绕组及地的介损
(3)、瓷套管的介损及电容量
2、接线
(1)、一次绕组对二次绕组的介损(如图所示)
采用正接法试验,试验电压2.5KV-10KV
(2)、一次绕组对二次绕组及地的介损(如图所示)
采用反接法试验,试验电压2.5KV-10KV
(3)、瓷套管的介损及电容量(另述)
(二), 变压器
1、变压器的测试项目:
(1)、一次绕组对二次绕组的介损
(2)、一次绕组对二次绕组及地的介损
(3)、二次绕组对一次绕组及地的介损
(3)、瓷套管的介损及电容量
2、接线
(1)、一次绕组对二次绕组的介损(如图所示)
采用正接法试验,试验电压10KV
(2)、一次绕组对二次绕组及地的介损(如图所示)
采用反接法试验,试验电压10KV
(3)、二次绕组对一次绕组及地的介损(如图所示)
采用反接法试验,试验电压2.5KV-10KV
(三)、 电容型套管
测量在三相变压器的任一只电容型套管的tgδ和电容时,相同电压等级的三相绕组
中性点(如中性点有套管引出)必须短接加压,将非测量的其他绕组短接地,否则造成
较大的误差。采用正接线方式,将仪器IX线之CX夹子夹到小套管引线上,UH线将高压加到导电杆上,试验电压10KV。
具有抽压和测量端子(小套管引出线)引出的电容型套管,tgδ和电容的测量,可分别在导电杆和各端子之间进行:
测量导电杆对测量端子的tgδ和电容时,抽压端子悬空。
测量导电杆对抽压端子的tgδ和电容时,测量端子悬空。
测量抽压端子对测量端子的tgδ和电容时,导电杆悬空,此时试验电压不应
过该端子的正常工作电压。
八、仪器成套性
(1)介质损耗测试仪 1台
(2)测试线缆 1套
(3)保险丝(15A) 4只
(0.5A) 2只
(4)电源线 1根
(5)使用说明书 1份
(6) 产品合格证 1份
