ATOS比例放大器接线示意图本ATOS公司能提供atos放大器能提供优惠的产品报价和有效的一年售后质保!atos放大器同时能提供产品相关证明!atos放大器能运用在很多地方,ATOS比例放大器使用的型号也是各种各样:
E-ME-AC-01F 20 /A4 E-ME-AC-01F/4R-4 20 E-ME-AC-01F/4R-4 20 /2 E-ME-AC-01F/4R-4 20 /3 E-ME-AC-01F/4R-4 20 /6 E-ME-AC-01F/I 20 E-ME-AC-01F/I 20 /2 E-ME-AC-01F/I 20 /4 E-ME-AC-01F/I 20 /6 E-ME-AC-01F/RR 20 /4 E-ME-AC-01F/RR 20 /A2 E-ME-AC-01F/RR-4 20 E-ME-AC-01F/RR-4 20 /3 E-ME-AC-01F/RR-4 20 /6 E-ME-AC-01F-4 20 /2 E-ME-AC-05F 20 E-ME-AC-05F 20 /2 E-ME-AC-05F 20 /3 E-ME-AC-05F 20 /4 E-ME-AC-05F 20 /A3 E-ME-AC-05F/4R-4 20 /3 E-ME-AC-05F/4R-4 20 /4 E-ME-AC-05F/I 20 E-ME-AC-05F/I 20 /3 E-ME-AC-05F/I 20 /4 E-ME-AC-05F/RR 20 E-ME-AC-05F/RR 20 /3 E-ME-AC-05F/RR 20 /4 E-ME-AC-05F/RR-4 20 /3 E-ME-AC-05F/RR-4 20 /4 E-ME-AC-05F-4 20 /3 E-ME-AC-05F-4 20 /4 E-ME-K-PID E-ME-L-01H 40 /DL17SA E-ME-L-01H 40 /DL26SB E-ME-L-01H 40 /DL27SB E-ME-L-01H 40 /DL27SB E-ME-L-01H 40 /DL27SB E-ME-L-01H 40 /DL35SB E-ME-L-01H 40 /DL67SA E-ME-L-01H 40 /LQ22SA E-ME-L-01H 40 /LQ32SA E-ME-L-01H 40/DL27SB E-ME-L-01H 40/PCNNSA E-ME-L-01H/DL27SB E-ME-L-01H/I 40 /LQ32SA E-ME-T-01H 40 /DH04SA E-ME-T-01H 40 /DH05SA E-ME-T-01H 40 /DK14SC E-ME-T-01H 40 /DK15SB
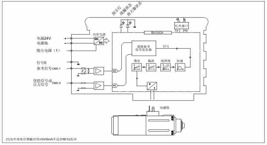
本文简单为大家介绍atos放大器的电气接线示意图!有不清楚地方可以电话联系我们技术人员!
