504/7DZ双触点压力控制器
概述
控制器采用带泄油口的活塞式传感器,可用于中性液压油等介质。控制器的设定值可调,调
节范围0.3~40MPa。
主要技术性能
|
工作粘度 |
<1×10-3m2/s |
|
开关元件 |
微动开关 |
|
外壳防护等级 |
IP54(符合DIN40050,与GB4208中IP54相当) |
|
环境温度 |
-5℃~50℃ |
|
介质温度 |
0~100℃ |
|
安装位置 |
压力接口垂直向下(允许倾斜15°) |
|
抗振性能 |
Max 20m/s2 |
|
重复性误差 |
≤1.5% |
|
同步性误差 |
≤0.5%(指下切换值的同步误差①) |
|
触点容量 |
AC 220V 6A(阻性)600VA |
规格
切换差不可调
|
设定值 调节 范围 MPa |
切换差不大于 MPa |
*允 许压力 ② MPa |
开关切换次数 次/分 |
压力传感器材料 |
接口内 螺纹 |
重量 kg |
外形尺寸图号 |
订货目录编号 |
|
|
外壳 |
活塞 |
||||||||
|
0.3~4 |
0.6 |
16 |
30 |
镀锌钢 |
钢 |
G1/4″ |
1 |
01 |
0817208 |
|
0.3~6.3 |
0.9 |
0817308 |
|||||||
|
0.5~10 |
1.5 |
30 |
0817408 |
||||||
|
0.5~16 |
1.8 |
0817508 |
|||||||
|
1~25 |
3 |
80 |
0817608 |
||||||
|
1~40 |
3.5 |
0817708 |
|||||||
注:①要求上切换值同步,应在订货中注明。
②在实际工作中,即使短暂的压力峰值也不能过此值。
控制器的选用和安装说明(详见控制器的选用和安装)
设定值的调整(详见压力控制器设定值的调整例一、例二)
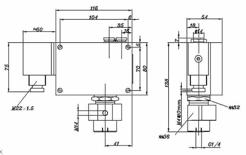
外形尺寸及安装尺寸(单位:mm)
01
附件
可供选用附件目录编号:0574767,0574772,0574773。
电气接线图
接线端1-2,4-5压力上升至,上切换值断开;
接线端1-3,4-6压力上升至,上切换值接通。
