GYD高压干式试验变压器是上海徐吉电气有限公司生产销售GYD高压干式试验变压器,本目录是上海徐吉电气有限公司为您精选的GYD高压干式试验变压器产品,欢迎您来电咨询该产品的详细信息!GYD高压干式试验变压器的种类有很多,不同的应用也会有细微的差别,本公司为您提供全方位的解决方案。
本目录是上海徐吉电气有限公司为您精心提供
本系列变压器,利用的生产设备,采用线圈绕组环氧真空浇注及CD型铁芯的新工艺,和同类产品油浸式变压器相比,明显地降低重量,减少体积,在质量上提高了绝缘强度和抗湿程度,并有效地削弱了漏磁而大大加强
本系列产品具有重量轻,体积小,造型美观,性能稳定,使用携带方便等特点,特别适用于现场操作使用,是国内更新换代的交直流两用高压试验变压器。本系列产品适用于电力系统及各电力用户的现场检测各种电气设备的绝缘性能试验、电器产品的直流高压小电流的各种电压系统或装置中的高压电源。
GYD高压干式试验变压器技 术 指 标
1、阻抗电压: ≤12 %
2、输出电压波形: 正弦波
3、表面温升: <55 ℃
4、空载损耗: <0.4 %
5、允许连续运行时间: 1小时
6、间续运行时间: 连续
GYD高压干式试验变压器主要产品参数
|
规 格 型 号
|
容 量 |
输入 电压 |
输出 电压 |
输出 电流 |
输出直流高压 |
重 量 |
|
( kVA ) |
( V ) |
( kV ) |
( mA ) |
( kV ) |
( kg ) |
|
|
GYD-1.5/50 |
1.5 |
或 400
|
50
|
30 |
70
|
15 |
|
GYD-3/50 |
3 |
60 |
20 |
|||
|
GYD-5/50 |
5 |
100 |
30 |
|||
|
GYD-10/50 |
10 |
200 |
40 |
|||
|
GYD-15/50 |
15 |
300 |
50 |
|||
|
GYD-20/50 |
20 |
400 |
55 |
|||
|
GYD-25/50 |
25 |
500 |
60 |
|||
|
GYD-30/50 |
30 |
600 |
65 |
|||
|
GYD-5/100 |
5 |
或 400
|
100
|
50 |
140
|
60 |
|
GYD-10/100 |
10 |
100 |
65 |
|||
|
GYD-15/100 |
15 |
150 |
70 |
|||
|
GYD-20/100 |
20 |
200 |
75 |
|||
|
GYD-25/100 |
25 |
250 |
80 |
|||
|
GYD-15/120 |
15 |
120
|
125 |
85 |
||
|
GYD-20/120 |
20 |
160 |
90 |
|||
|
GYD-25/120 |
25 |
200 |
95 |
|||
|
GYD-30/120 |
30 |
250 |
100 |
|||
|
|
3kVA/50kV串6kVA/50kV |
|||||
|
|
3kVA/75kV串6kVA/75kV |
|||||
注:以上提供的目录,为本公司生产的干式试验变压器,特殊规格, 也可根据用户提供的参数和要求设计生产,以满足用户的需要。
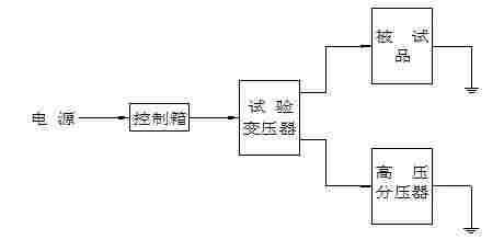
四、GYD高压干式试验变压器工作原理
本系列产品输入电压为200V或400V利用电磁感应原理根据需要改变输入电压,即可获得输出高压从零伏连续可调到额定的蕞高值。在作直流耐压及泄漏电流测试时,只要把高压硅堆旋装在高压输出端,即可改变输入电压,从而获得不同值的直流高压输出。
本系列产品的具体工作原理见图(1),当用作串级使用时,其联线方式见图(2)。
五、使用方法
(1)试验前,要将高压试验变压器的外壳“ ┻ ”端,
电源控制箱的接地端“ ┻ ”必须良好接地,否则将危及人身与设备的安全。
(2)操作前必须熟悉高压试验变压器与电源控制箱的电气原理接线图。如果要做直流耐压与泄漏试验时,可先将高压硅或微安表旋在高压试验变压器的高压端。
(3)准备完毕,检查线路无误后,可合上电源开关,此时绿色开关指示灯亮,表示电源已接通;同时绿色停止按钮上的指示灯也亮,假如不亮应把调压器手柄按逆时针方向返回零位,绿色停止按钮上的指示灯亮,否则起动按钮拒绝合闸。
(4)按下起动按钮,红色按钮指示灯亮,这时按顺时针每秒1.5~2千伏的速度均匀缓慢地旋动调压器手柄,高压逐步上升并密切注意电压表的指示及试品情况,直到调到所需试验高压为止。
(5)要测试产品的耐压试验时间,可拨动定时器所需定时时间再按下定时,即在规定的时间里测试产品耐压,然后报警告知,若被测产品被击穿,过流继电器自动跳闸,此时试品为不合格。
(6)如需保护被测产品免被击穿,可先在高压侧连续接保护球隙调整保护球放电电压为试验电压的1.15倍左右。
(7)高压试验示意图:
六、注意事项
