管链输送机氧含量在线监测在高速运转的时候,会产生静电火花,里面的物料如果含有醇类、苯类、酯类等可燃性挥发性的气体,就会有爆炸的安全隐患。
目前行业里的解决办法大部分采取充氮气置换,置换的时间长短,一种是凭着生产经验进行,二种是看氮气压力值,第三种就是持续的进行充氮保护;然而上述的解决方法并不科学,做不到准确的反馈离心机内氧气的数值,或者造成氮气资源的浪费, 导致离心机爆炸事故频频发生。
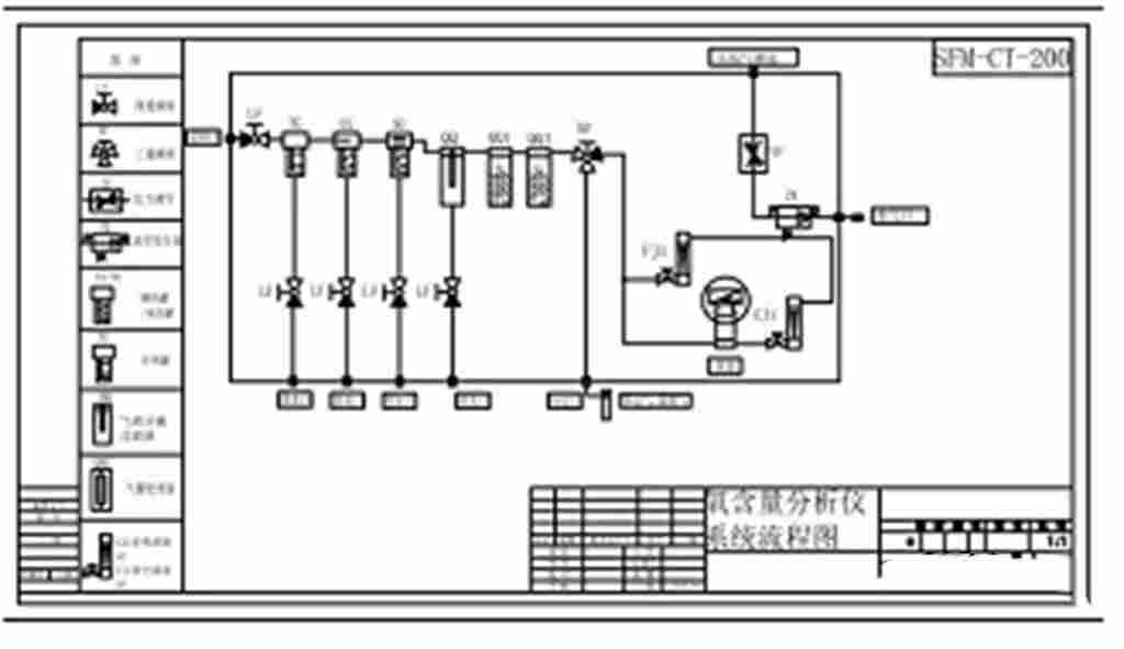
针对上述情况,我公司采取前级采样预处理+现场数值显示
自动充氮/切断离心机电源,也可根据配套需要通过 4-20mA 信号
内蒙古XMB-YW-200管链输送机氧含量在线监测批发价格-2022已更新

管链输送机氧含量在线监测技术参数
型 号: XMB-YW-200
测量范围:0~25%VOL
检测原理:荧光淬、电化学检测精度:0.1%VOL
防爆等级ExdibIICT6Gb
防护等级:IP67
响应时间:T90<20S
信号输出:4-20mA、RS485、HART 协议开关量输出:4 组(2 组用 2 组备用) 额定电压:DC24V
信号采集:16 位ADC 数模转换
内蒙古XMB-YW-200管链输送机氧含量在线监测批发价格-2022已更新

管链输送机氧含量在线监测系统组成
应用领域

产品特点
水、降温、干燥、稳压、恒流等;
内蒙古XMB-YW-200管链输送机氧含量在线监测批发价格-2022已更新:http://www.testmart.cn/1654262911
