RYS-ZYG-601电子智能液位仪
RYS-ZYG-601电子智能液位仪购买价格怎么使用生产厂家
RYS-ZYG-601电子智能液位仪购买价格怎么使用生产厂家
RYS-ZYG-601电子智能液位仪购买价格怎么使用生产厂家
产品编号:RYS718428
RYS-ZYG-601电子智能液位仪
概述
RYS-ZYG-601是一种在RYS-ZYG-101、RYS-ZYG-501等其它类型仪表基础上进一步研制开发的两线制总线式的电子智能液位仪,它由RYS-ZYG-B601电子智能液位变送器(简称“一次表”或“变送器” )、温度传感器、RYS-ZYG-601-ZM总线模块及传动系统等组成,共同完成液位温度测量。
RYS-ZYG-601电子智能液位仪具有很强的逻辑识别和数据纠错能力,并不需要二次表,它可以通过使数据电源分离的小型化调制解调总线模块,采用标准RS232或RS485通讯接口实现罐区或储运系统自动化集中管理;该产品采用符合Modbus协议的双向数据传输;该产品可以多点温度测量,方便管理系统对罐参数进行更的温度补偿。
该产品的防爆形式为本质安全型,防爆标志为ExiaⅡBT6,可以在含有IIA~IIB类T1~T6组别易燃、易爆场合安全可靠运行。适用于对石油、化工、冶金、电力、等部门的各种液体储罐的液位、温度等参数进行监测。

特点
1. 变送器与控制室之间通过两芯线进行传输,既是电源线又是信号线,且不分极性;
2. 仪表具有液位数据自动纠错、自诊断等功能;
3. 仪表数据可以直接上传给接计算机、PLC或符合协议的数显仪表;
4. 变送器通过总线模块与上位机通讯方式为标准的串行协议,方便参数设置、修改和维护;
5. 液位具有零点迁移功能;
6. 电路转换全部采用无触点形式;
7. 断电后数据保护功能。
技术指标

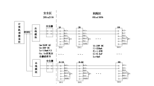
3.典型系统配置


4. ZYG-B601变送器本安参数
Ui=28VDC Ii=238mA
Pi=1.67W Ci=0.3uF
Lo=0mH
本安系统参数配置须遵循如下原则:
Uo≤Ui; Io≤Ii; Po≤Pi; Cc≤Co-Ci×n: Lc≤Lo-Li×n
n为变送器的个数.各符号详细意义见GB3836.4-2000标准。
免费保修一年,提供终身售后维护服务。
联系人:肖敏(肖小姐)
电话:
手机:
QQ:3101372085
邮箱:@163.com
网址:www.bjrys.testmart.cn
网址:www.bjryskj.com
北京瑞亿斯科技有限公司